在PLC編程時,經常會使用多個數據,在這些數據中找到想要的數據就變得非常困難了。就像我們在茫茫人海中要尋找那個“她”,該去哪尋找?那有沒有簡單的方法去實現這個復雜的任務呢?那這時候,我們就要考慮使用間接尋址的方式了,也就是我們通常所說的指針。話不多說我來一個示例吧!
西門子PLC的FOR NEXT循環用法:
西門子PLC S7-200和200SMART 循環跳轉指令 FOR-NEXT循環,JMP和LBL
www.tsxfzk.com/Article/tixingtu/9023.html
西門子200SMART PLC關于FOR-NEXT指令使用技巧 循環指令梯形圖實例
www.tsxfzk.com/Article/tixingtu/8733.html
比如對下面這個序列進行從小到大排序:90 , 21 , 132 , -58 , 34
第一輪:1) 90 和 21比,90>21,則它們互換位置:21,90,132,-58,34
2) 90 和 132 比,90<132,則不用交換位置:21,90,132,-58,343)132 和 –58 比,132>–58,則它們互換位置:21,90,-58,132,34
4)132 和 34 比,132>34,則它們互換位置:21,90,-58,34,132
到此第一輪就比較完了。第一輪的結果是找到了序列中最大的那個數,并浮到了最右邊。比較時,每輪中第 n 次比較是新序列中第 n 個元素和第 n+1 個元素的比較(假如 n 從 1 開始)。
第二輪:
1) 21 和 90 比,21<90,則不用交換位置:21,90,-58,34,132
2) 90 和 –58 比,90>–58,則它們互換位置:21,-58,90,34,132
3) 90 和 34 比,90>34,則它們互換位置:21,-58,34,90,132
到此第二輪就比較完了。第二輪的結果是找到了序列中第二大的那個數,并浮到了最右邊第二個位置。
第三輪:
1) 21 和 –58 比,21>–58,則它們互換位置:-58,21,34,90,132
2) 21 和 34 比,21<34,則不用交換位置:-58,21,34,90,132到此第三輪就比較完了。第三輪的結果是找到了序列中第三大的那個數,并浮到了最右邊第三個位置。
第四輪:
1) –58 和 21 比,–58<21,則不用交換位置。
至此,整個序列排序完畢。從小到大的序列就是“–58 21 34 90 132”。從這個例子中還可以總結出,如果有 n 個數據,那么只需要比較 n–1 輪。而且除了第一輪之外,每輪都不用全部比較。因為經過前面輪次的比較,已經比較過的輪次已經找到該輪次中最大的數并浮到右邊了,所以右邊的數不用比較也知道是大的。
至此,整個順序的排列我們就做完了,這種排序方法我們稱為冒泡排序法。這種方法的原理是; 從左到右,相鄰元素進行比較。每次比較一輪,就會找到序列中最大的一個或最小的一個。這個數就會從序列的最右邊冒出來。
以從小到大排序為例,第一輪比較后,所有數中最大的那個數就會浮到最右邊;第二輪比較后,所有數中第二大的那個數就會浮到倒數第二個位置……就這樣一輪一輪地比較,最后實現從小到大排序。
接下來,我們就用程序表達出這種冒泡法的思維,其中五個數據進行四輪排序,需要使用一個FOR循環語句,而每一輪的排序需要進行不同次數的比較,所以也需要使用FOR循環語句。而這兩個FOR語句是嵌套關系。
現在往VW0,VW2,VW4,VW6,VW8這5個地址中存放5個數據90 , 21 , 132 , -58 , 34,然后進行從小到大是順序排列
子程序(SBR_0)
主程序(MAIN)
當主程序M0.0接通,子程序程序解讀:
程序段1:
VW20為要循環的輪次,5個數據,4輪即可
VW22則為每輪需要比較的次數
程序段2:
使用外循環FOR,循環次數存儲在VW24中,循環的輪次次數為4(VW20)
程序段3:
創建指針VD100及查找第一個數據
程序段4:
使用內循環FOR,循環次數為4。
程序段5:
指針VD100加2存入VD104,則VD104指向VB2的起始地址。
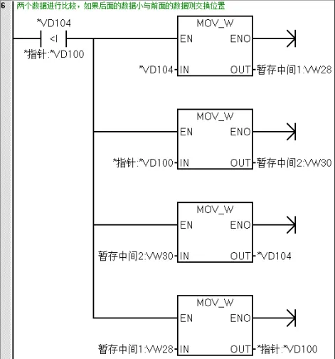
程序段6:
判斷*VD104(VW2)的數據與*VD100(VW0)的數據,當VW2的數據小與VW0的數據則交換位置。
所以此時的數據是21 , 90 , 132 , -58 , 34。
程序段7:
指針VD100加2,指針指向VB2為起始的地址。
程序段9:
總的次數減1,VW22等于3
接下來,程序跳轉到程序段4,循環次數為3次,因為前兩個數據比較完了,進行后4個數據比較只需要比較3次。
程序段5中的VD100在上一個循環已經指向了VB2開始的地址,在這個循環是加上2則VD104的數據指向VB4開始的地址。程序段6中*VD104(VW4)的數據與*VD100(VW2)的數據進行比較得到依次再循環。
結束語:從左到右,相鄰元素進行比較。每次比較一輪,就會找到序列中最大的一個或最小的一個。這個數就會從序列的最右邊冒出來。整個程序的邏輯是把大的數據往后挪,挪完只后即可找到相對較大的數據。


返回頂部
刷新頁面
下到頁底