在了解了電動自行車整機結構后,應能夠從整體上搞清楚電動自行車的工作原理,了解其工作的基本流程和行車中的控制過程,為進行實際檢修做好鋪墊,下面我們從電動自行車整車入手,了解電動自行車的工作原理。
圖1-15所示為電動自行車的整車關系方框圖。
從方框圖中可以看出,電動自行車的整車工作過程即為電氣系統和機械系統相互協作的過程。
蓄電池的充電和供電原理
蓄電池是一種電能存儲設備,當電量不足時,由充電器為其補充電能;當電量充足,安裝到電動自行車后,向外釋放電能,為整車電氣系統提供能量。圖1-16所示為蓄電池的充電和供電關系。
下面以常見的鉛酸蓄電池為例介紹其充電和供電(放電)原理。
鉛酸蓄電池內部以二氧化鉛作為正極,純鉛作為負極,這兩種活性物質與硫酸溶液共同作用下實現蓄電池的充放電過程。
(l)鉛酸蓄電池的供電原理
鉛酸蓄電池的供電過程,就是化學能轉化為電能的過程,圖1-17所示為鉛酸蓄電池的放電原理示意圖。
當蓄電池外接連接線路進行放電時,在電流的作用下,電解液內部處于電離狀態,正極板上的二氧化鉛與負極板上的純鉛就與電解液中的硫酸起了化學反應,從而生成硫酸鉛和水,化學方程式為:
Pb02+2H2S04+Pb=2PbS04+2H20
化學反應中,生成的硫酸鉛將分別附著在正、負極板的板面上,而生成的水則重新回到電解液中。隨著放電的進行,電解液濃度逐漸下降,正、負極板上的硫酸鉛逐漸積累。當這個過程發展到一定的程度時,放電極化現象會越來越重,正極板的電勢越來越趨向于負,負極板電勢越來越趨向于正,電解液中硫酸的密度越來越低,電池的電壓低到終止電壓時,放電就必須終止。
(2)鉛酸蓄電池的充電原理
鉛酸蓄電池充電的過程正好與放電過程相反,也就是將電能轉化為化學能的過程,圖 1-18所示為鉛酸蓄電池充電原理示意圖。
利用直流輸出電源進行充電,直流電會將硫酸鉛恢復為原來的活性物質,即純鉛和二氧化鉛。其化學反應方程式為:
2PbS04+2H20 -Pb02+2H2S04+Pb
當蓄電池連接充電器時,充電器供給電壓,附著在正、負極板上的硫酸鉛逐步溶解,其與電解液中的水相互作用,使電解液中硫酸濃度不斷提高。當這個過程進行到一定程度,充電極化現象越來越重,正、負極板先后分別析出氧和氫,充電電流越來越多地產生水解,電解液中硫酸密度越來越高,正極板電勢趨向極正,負極板電勢趨向極負,電池電壓不斷升高,最終恢復到充滿電的狀態。轉把的調速原理
轉把主要用于向控制器傳送調速信號,該信號經控制器識別處理后輸出控制電動機轉速的驅動信號。
圖1-19所示為轉把的調速原理示意圖。
電動自行車的騎行者通過轉動右手的轉把來調節電動自行車的行駛速度。當旋轉轉把后,帶動內部磁鋼轉動從而使磁場產生變化。而轉把內的霍爾IC將根據該磁場強度和極性不同,輸出不同的電壓值,不同的電壓值作為速度信號送到控制器中,進而控制電動機的旋轉速度,霍爾IC是霍爾元件與放大電路集于一體的半導體器件。
電動自行車行駛速度的快慢,是由霍爾IC感應磁場極性來決定的,當磁鋼的不同極性接近或離開霍爾IC時,霍爾IC輸出的電壓值將隨之增加或減小。通常情況下,當向內轉動轉把時,霍爾IC輸出的電壓值將由低到高,稱為正把,其電壓值為0.8~4_2 V;當向外旋轉轉把時,霍爾IC輸出的電壓值將由高到低,稱為反把,其電壓值為4.2~0.8 V。閘把的剎車原理
閘把主要用于向控制器傳送剎車信號,該信號經控制器識別處理后輸出電動機的斷電信號。圖1-20所示為閘把的剎車原理示意圖。
當電動自行車在正常行駛過程中,握住閘把,其手柄位置產生變化,使微動開關觸頭被彈起,之后由微動開關觸頭產生將向控制器發出的剎車控制信號,控制器接收到該信號后,將停止對電動機的供電,從而電動機停止轉動,實現剎車功能;同時,閘把圍繞轉軸轉動,閘線拉動車閘動作,實現機械制動。資料鏈接
有些電動自行車中閘把采用電子式閘把.該類閘把通過閘把內部的霍爾元件采實現剎車功能,其主要原理與轉把相同。
在其閘把內部包含一個霍爾元件和磁銅,當正常行駛過程中,一旦握住閘把進行剎車操作時,其手柄位置產生變化,使其內部磁鋼所產生的磁場強度發生改變,霍爾元件并根據所感應磁場強度的不同,向控制器輸出剎車控制信號,使電動機停止工作.控制器的控制原理
在電動機的驅動控制過程中,核心的控制即是由控制器控制電動機的工作狀態,實現整機行車、停車、變速行駛等工作狀態。因此,控制器和電動機的控制關系和工作過程就是整機的控制過程。
然而,在目前市場上流行的電動自行車中,根據采用的動力部件電動機類型的不同,分為有刷電動機和無刷電動機兩大類,采用不同類型電動機的電動自行車,整機的控制過程基本相同,不同的是其驅動過程復雜程度、控制器與電動機之間的驅動關系及驅動原理。
(l)有刷電動機控制器的控制原理
圖1-21所示為有刷電動機控制器的控制原理方框圖。
當打開電源鎖后,接通電源,由蓄電池為電動自行車中控制器、指示部件(儀表盤、車燈)、操控部件(轉把、閘把)進行供電,此時控制器進入待機準備工作狀態。
當旋動轉把時,調速信號通過引線送往控制器中的控制芯片中,控制器中的控制芯片根據接收到的信號作出相應的反應,并將控制信號或驅動信號送到功率輸出電路中,由輸出電路將驅動信號或控制信號送到有刷電動機中。
在行駛過程中,當按下閘把剎車時,剎車信號經連接插件送到控制器中控制芯片,經處理后,切斷電動機的供電,使電動機停止運行,達到剎車的目的。
電動自行車在使用過程中,顯示儀表的供電端是由蓄電池進行供電,而控制信號則是由主處理芯片通過連接插件在顯示儀表中顯示出來,使駕駛者隨時了解電動自行車的運行狀況。資料鏈接
有刷電動機是在控制囂驅動電路作用下啟動、運轉而工作的,有刷電動機驅動電路如圖1-22所示。
在有刷電動機構成的電氣回路中,蓄電池為有刷電動機供電.在供電電路中設有一個控制晶體管,圖中VTl是場效應晶體管,如果場效應晶體管導通,則蓄電池的供電電路接通,電動機則旋轉,如果場效應晶體管截止,供電電路被切斷,電動機則停轉.為了能實現調速控制,常采用脈沖控制方式,通過改變場效應晶體管導通周期的時間可以改變送給電動機的平均能量,來實現速度控制,這種方式被稱為脈寬調制方式. (2)無刷電動機的控制原理圖1-23所示為無刷電動機控制器的控制原理方框圖。
當打開電動自行車的電源鎖接通電源后,由蓄電池為電動自行車進行供電,儀表盤顯示蓄電池的當前狀態,同時控制器處于待機準備狀態。
當旋動轉把時,調速信號通過引線送往控制器中的控制芯片中。控制器中的控制芯片根據接收到的信號作出相應的反應,并將控制信號和驅動信號送到邏輯電路和功率晶體管中,再輸出給電動機控制信號和驅動信號,使無刷電動機運轉。
電動機旋轉后,其內部的位置傳感器,即霍爾元件將檢測到轉子磁極的位置信號,反饋到控制器中的控制芯片中,控制逆變器的輸出狀態。
當按下閘把時,其閘把的剎車信號經連接插件送到控制器中,控制器中控制芯片對該信號進行處理后,輸出的制動信號使得功率晶體管處于關閉狀態,使無刷電動機斷電,達到剎車的目的。
在電動自行車進行控制的過程中,控制芯片把當前的控制信號均通過連接插件,在顯示儀表中顯示出來。資料鏈接
在無刷電動機控制器中,6只功率管構成逆變器電路,該電路將直流電壓變成交流電流,為電動機拱電.
6只功率管在控制器控制芯片或PWM信號產生電路控制下,實現交替循環導通和截止控制,從而不斷改變電流的方向.驅動信號的流程和相位關系示意圖如圖1-24所示.
在t0~t1時刻(0°~120°):功率管U+和V-導通時,其他功率管截止,其信號流程為:電源電流經正端→功率管U+→U線圈→V線圈→功率管V→R806→負端或到地。
在t1~t2時刻(120°~ 240°):功率管V+和w-導通時,其他功率管截止,信號流程為:電源電流經正端→功率管V+→V線圈→W線圈→功率管W-→R806→負端或到地.
在t2~t3時刻(240°~360°):功率管W十和U-導通時,其他功率管截止,信號流程為:電源電流經正端→功率管W+→W線圈→U線圈→功率管U-→R806→負端或到地。電動機轉動原理
電動機是電動自行車中的核心部件,它通過內部電氣部件構成一定的電磁關系將電能轉換為機械能,最終實現電動自行車電力騎行的功能。
因此,能夠搞清電動機的轉動原理是維修電動機必備的知識。電動自行車有刷電動機和無刷電動機的功能相同,但工作原理卻不同,下面就分別介紹這兩種電動機的工作原理。
(l)有刷電動機的轉動原理 根據有刷電動機結構特征,在有刷電動機轉動時,轉子繞組和換向器旋轉,定子永磁體及電刷不轉,轉子繞組中的電流是電刷與換向器靠壓力彈簧壓力互相接觸傳送的:轉子繞組電流方向的交替變化是隨電動機轉動的換向器以及與其相關的電刷完成的。
將有刷電動機接通直流電源時,直流電源的正負極通過電刷、換向器與電動機的轉子繞組接通,圖1-25所示為有刷電動機的工作原理示意圖。
當有刷電動機接通電源一瞬間時,直流電源的正、負兩極通過電刷A和B與電動機的轉子繞組接通,直流電流經電刷A、換向器1、繞組ab和cd、換向器2、電刷B返回到電源的負極。根據電磁感應理論,載流導體ab和cd在磁場中要受到電磁力的作用。
根據左手定則,由于導體ab中的電流方向由a到b,而導體cd中的電流方向由c到d,因此,兩者的受力方向均為逆時針方向。這樣就產生一個轉矩,從而使電樞(轉子)逆時針方向旋轉。【特別提示】
有刷電動機中,一個線圈邊從一個磁極范圍經過中性面到了相鄰的異性磁極范圍時,通過線圈的電流方向已改變二次,因而轉子的轉動方向保持不變。改變線圈中電流方向是靠挨向器和電刷來完成的。
圖1-26所示為有刷電動機轉予轉過90°時的工作過程。當有刷電動機轉子轉過90° 時,兩個繞組邊處于磁場物理中性面,且電刷不與換向器接觸,繞組中沒有電流流過,F=0,轉矩消失。由于慣性的作用轉子會繼續旋轉并越過中性面(o點),換向器2與電刷A接觸,繞組中又產生電流,使轉子繼續旋轉。
圖1-27所示為有刷電動機轉子轉過180°的工作過程。此時直流電流經電刷A、換向器2,繞組dc和ba、換向器1、電刷B返回到電源的負極。
由此可見,一個繞組從一個磁極范圍經過中性面到了相對的異性磁極范圍時,通過繞組的電流方向已改變一次,因此轉子的轉動方向保持不變。改變繞組中電流方向是靠換向器和電刷來完成的。
資料鏈接
左手定則是確定通電導體在外磁場中受力方向的定刖.其判斷方法如圖1-28所示.即伸開左手,使拇指與其余四指垂直,并都與手掌在同一平面內,讓磁力線穿入手心(手心面向磁場N極),四指指向電流方向,拇指所指方向就是導體的受力方向。
(2)無刷電動機的轉動原理
無刷電動機的轉子是由永久磁鋼構成的,它在圓周上設有多對磁極(N、S)。繞組繞制在定子上,當接通直流電源時,電源為定子繞組供電,轉子磁極受到定子磁場的作用而產生轉矩并旋轉。
無刷電動機定子繞組必須根據轉子磁極的方位切換其中電流的方向,才能使轉子連續旋轉,因此在無刷電動機內必須設置一個轉子磁極位置的傳感器,這種傳感器通常采用霍爾元件。 霍爾元件安裝在無刷直流電動機靠近轉子磁極的位置,輸出端分別加到兩個晶體三極管的基極,用于輸出極性相反的電壓,控制晶體三極管導通與截止狀態,從而控制繞組中的電流,使其繞組產生磁場吸引轉子連續運轉。
圖1-29所示為霍爾元件靠近轉子S極時轉子繞組中電流及轉子的轉動方向。
當轉子轉動90°時,霍爾元件處于中性位置,此時的轉子繞組中的電流及轉子轉動方向如圖1-30所示。此時無輸出,兩晶體三極管都截止,但電動機的轉子會因慣性而繼續轉動。
當轉子N極轉到霍爾元件的位置時,霍爾元件靠近轉子N極,此時的轉子繞組中的電流及轉子的轉動方向如圖1-31所示。此時霍爾元件受到與前次相反的磁極作用,霍爾元件的輸出B為正A為負,則VT2導通,L2中有電流,產生磁極為S,S極吸引轉子的N極,則轉子繼續反時針轉動,這樣就可以連續旋轉起來。
【要點說明】在無刷電動機轉動工程中,霍爾元件作為一種磁感應傳感器,它可以檢測磁場的位置,轉子上的小磁體轉過霍爾元件時,霍爾元件會有信號產生,定子繞組中的激勵電流根據霍爾元件的信號進行切換就可以形成旋轉磁場,驅動永磁轉子旋轉。
圖1-32所示為無刷電動機中霍爾元件及繞組線圈的工作過程。
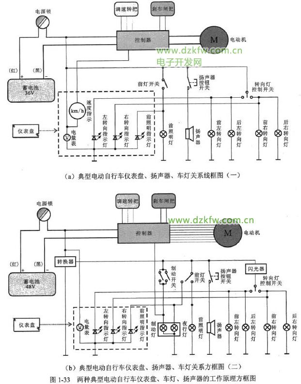
霍爾元件經限流電阻器接到電源上,有偏流I流過,這種情況,如受到磁通(B)的作用,霍爾元件的左右會輸出極性相反的電壓,使VT1截止、VT2導通。VTI截止,W1無電流;VT2導通,W2有電流,其所產生的磁場會吸引轉子磁極反時針旋轉,儀表盤、車燈、揚聲器的工作原理
儀表盤、車燈和揚聲器是電動自行車中的輔助電氣部件,這些部件的工作過程比較簡單,通常由蓄電池直接供電,或蓄電池輸出電壓經轉換器轉換為12V電壓后供電,然后由各自的控制開關控制iTU斷電狀態,完成工作。
圖1-33所示為兩種典型電動自行車儀表盤、車燈、揚聲器的工作原理方框圖。
由圖1-33 (a)可知,接通電源鎖后,36 V蓄電池直接為儀表盤、揚聲器和車燈提供電源。且在接通蓄電池瞬間,儀表盤上的電量表顯示當前蓄電池電量。
當按動揚聲器按鈕開關時,按下按鈕瞬間,揚聲器接通電源工作發出聲響;手抬起時,按鈕開關自動復位,揚聲器停止發聲:
當車轉向需要提示轉動方向時,若將轉向燈控制開關撥打左側,電動自行車前后的左轉向燈得到電源點亮;同時,儀表盤內的左轉向指示燈(發光二極管)也得電點亮,指示當前為左轉向;若將轉向燈控制開關撥打右側,電動自行車前后的右轉向燈得到電源點亮;同時,儀表盤內的右轉向指示燈(發光二極管)也得電點亮,指示當前為右轉向。
當在光線較暗狀態下騎行時,可閉合前燈開關,蓄電池直接為前燈供電,前燈得電點亮,同時儀表盤上的前照明指示燈也得電發光,指示當前前大燈為點亮狀態。
圖1-33中的圖(b)與圖(a)工作原理相同,不同的是,該電動自行車中的儀表盤、揚聲器、車燈等需要的電壓為12 V,該電壓是蓄電池輸出的48V電壓經轉換器轉換而來的。
機械系統的傳動原理
電動自行車的機械部件構成整車的動力傳動部分,電動自行車的騎行工作過程示意圖如圖1-34所示。
當借助電力騎行時,電動機在電氣系統作用下開始旋轉,由于電動機與后輪為一體,因此電動機帶動后輪轉動,后輪與前輪在車架作用下形成一定聯動關系,后輪轉動驅動前輪同方向轉動,由此實現電動自行車向前方行進。
當需要人力騎行電動自行車時,通過踩踏腳蹬帶動輪盤轉動,輪盤通過鏈條使后輪處的飛輪轉動,從而帶動后輪轉動,推動電動自行車前進。


返回頂部
刷新頁面
下到頁底