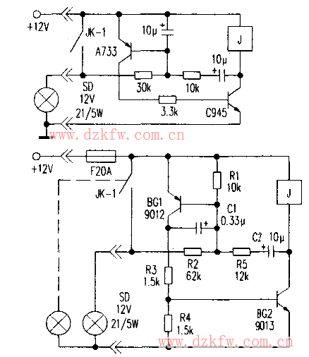
轉向燈電路圖,車用閃光器用于汽車(或摩托車)作轉向電控器,當駕駛員操控轉向開關;時,電源接通,轉向燈呈一亮一滅有規律地閃光指示狀態。它由一只單常開繼電器,兩只三極管和少數阻容元件構成電子開關,根據實物繪畫出兩款閃光器電路,其原理分別如下圖和上圖所示,它們結構大同小異,工作原理是相同的,下面試以下圖電路(型號為SGl52C的復合式閃光器,元件編號為筆者所注)簡單分析其工作過程。
工作原理
當電路接通電源時,12V電壓經電阻Rl、R2和閃燈SD燈絲分壓,使得PNP型三極管BGl(9012)基極電位低于電源電壓(約10.5V)正偏,BGl飽和導通,繼而12V電壓經BGl e-c極、R3和R4分壓。為NPN型三極管BG2;(9013)基極提供偏壓,使BG2也飽和導通,從而繼電器得電動作。其常開觸點JK-l閉合,這時閃光燈SD得電點亮。在SD點亮期間。因電路內阻遠大于SD燈絲內阻,可等效于被SD短路而失電無法工作。但由于電容cl和C2已充得電荷,使得SD點亮維持一段時間,其原理是:當BGl導通時,其c極電位接近電源電壓,使C1充得左正右負電荷,仍可使BGl正偏而保持導通,待Cl放完電,BGl退出飽和而截止,同時迫使BG2截止;另一方面,BG2截止之前,12V電壓經BGl e-b極、R1、R5和BG2 c-e極對C2充電,C2左正右負。C2就經R5和Rl向J線圈放電,又延長了繼電器吸合時間。C2放完電J釋放,SD熄滅。接下來又開始下一個周期工作。
閃燈SD亮滅節奏快慢主要取決于R5與C2的數值。如不接SD燈泡本電路就不工作也不耗電。但所接SD功率大小直接影響SD亮滅節奏與狀態,當接12V5W燈時亮滅長度相近,接12V2lW燈時亮比滅時間要長。且周期比用5W燈時也長。
如果把繼電器換用常開/常閉型的,然后如圖虛線所示加接一只燈泡,兩只燈就會交替點亮,就變為一款趣味閃光器。


返回頂部
刷新頁面
下到頁底