一、前言
工作小時累計是工程機械設備一個必備的功能。一方面它是企業與客戶之間履行保修條款的重要的數字證據;另一方面也是用戶施工結算的有效工作數據。傳統的小時計大都是電磁機械式的,也有用液晶式的。隨著科學技術的不斷發展,plc(可編程序控制器)在工程機械設備上被廣泛應用。三一重工股份有限公司在所有的產品中全部使用了siemens公司的S7-200PLC,使產品的可靠性、控制精度、智能化程度、擴展性都有了很大的提高。S7-200功能強大、資源豐富,用它來實現工作小時累計是可行的,傳統的小時計可以省掉。
硬件組成
在現有的S7-200PLC電氣系統中,不需要增加任何資源。在外部計時條件滿足的情況下,CPU開始計時,同時,計時數據通過PPI電纜傳到人機界面顯示。
軟件設計
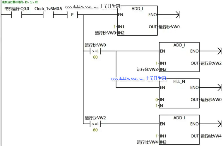
計時器。利用系統的特殊寄存器標志位SM0.5作為計時脈沖,接通一次(或斷開一次)為1秒,用計數器累計時間,滿60向前進位。
時間累計。實時的小時計是前一次的累計時間加本次的工作時間。H=h0 h1。
時間存儲。用永久存儲的方式存儲時間數據到EEPROM存儲器。
存儲周期。存儲周期長,EEPROM存儲器使用的時間長,但計時精度低;存儲周期短,計時精度高,但EEPROM存儲器使用的時間短。這是一個矛盾的統一,設計時要根據系統的實際情況確定合適的存儲周期,一般設計為3-5分鐘。進行一次永久存儲的操作,掃描時間會增加15-20ms。
小時計編輯功能。考慮到CPU有可能損壞的原因,更換CPU后小時計的數據會清零,所以,小時計要有編輯的功能才更完善,當更換CPU后,通過界面可以把以前的工作數據輸入到系統并永久存儲,在這項操作時,為了使編輯的數據能夠成功存儲到永久存儲區,必須在數據編輯完后,讓CPU再運行一個大于存儲周期的時間。當然,為了使工作數據的嚴謹性,小時計的編輯一定要密碼進入。
存儲地址更換。為了小時計的實時性和準確性,存儲周期不能設計得太長,一般設計為3-5分鐘。EEPROM存儲器操作的安全次數為10萬次,那么一個EEPROM存儲器安全計時時間100000×3/60=5000小時,一般機器的工作壽命是大于這個時間。解決這個問題的辦法是在計時次數超過100000次時,更換存儲地址。為了存儲地址更換的方便,小時計的尋址方式采用間接尋址。
存儲次數存儲。為了小時計存儲地址更換的需要,存儲次數也要與小時計一樣進行永久存儲,并到100000次后更換地址。
地址更換的次數存儲。為了小時計存儲地址更換的需要,地址更換的次數也要與小時計一樣進行永久存儲,由于次數不多,所以,不要更換地址。
程序流程簡圖
誤差分析
小計時產生誤差的原因有兩方面,一個是計時誤差,另一個是存儲誤差。
計時誤差。本小時計的計時器是用系統特殊寄存器標志位SM0.5,它的狀態變化周期是500ms,如果程序運行時捕捉不到狀態的變化就產生誤差。通過長期的監控實驗,這個計時誤差很小,1小時的誤差不到1秒,可以忽略不計。
存儲誤差。機器在關機時,后一次存儲還沒來得及執行,產生存儲誤差。這個誤差是一個負差,計時時間比實際的工作時間表小。每次關機的大誤差是一個存儲周期的時間3分鐘。
累計時間使用了實例參考:西門子200SMART PLC電機運行時間累計及維保程序設計
www.tsxfzk.com/Article/tixingtu/8734.html
統計小時、分、秒的梯形圖程序如下:
總結
經過500臺機器三年時間的現場施工運行,小時計工作穩定可靠,沒有出現任何故障。大的計時時間已達8000小時。小時計計時范圍寬,可達10萬小時以上,可滿足機器終身的計時要求。時間數據存在EEPROM上,更可靠、更安全。小時計數據可以密碼進入進行編輯,消除了CPU損壞的后顧之憂。可以節省一個電磁機械式的小時計,節約了一定的生產成本。**的缺陷是存在一個存儲誤差,這個問題是可以通過程序的改進使誤差減到小。


返回頂部
刷新頁面
下到頁底