說到模擬量,對于從事工控行業的人員并不陌生,在使用S7-200SMART PLC模擬量時,系統自帶模擬考庫文件,不需要自己去編寫轉換程序,直接調用庫文件就可以使用了,那么如何通過公式自己編寫模擬量輸入轉換程序呢?接下來就帶大家來編寫。
一、 模擬量輸入轉換公式
二、參數化模擬量輸入轉換程序
(1)創建L形參變量表
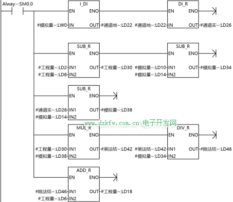
(2)編寫參數化轉換程序
首先要把模擬量通道轉換成浮點數數據類型參與計算
(3) 在主程序調用并填寫管腳
三、創建庫文件
(1)右擊創建庫
(2)填寫庫文件名稱和庫文件路徑
(3)把左邊庫文件名稱添加至右邊庫文件名稱
(4)點擊創建
(5)創建成功
四、調試程序
以上即為自編模擬量輸入結構化編程并生成庫。


返回頂部
刷新頁面
下到頁底