
一、項目描述
按下電動機啟動按鈕,電動機啟動運行在5Hz所對應的轉速;延時10s后,電動機升速運行在10Hz對應的轉速,再延時10s后,電動機繼續升速運行在20Hz對應的轉速;以后每隔10s,則速度按下圖依次變化,一個運行周期完后會自動重新運行。按下停止按鈕,電動機停止運行。

二、項目實現(使用西門子S7-200plc控制西門子MM440變頻器)
1 、MM440 變頻器的設置
MM440變頻器數字輸入“5”、“6”、“7”、“8”端子通過P0701、P0702、P0703、P0704參數設為15段固定頻率控制端,每一頻段的頻率分別
由P1001~P1015參數設置。變頻器數字輸入“16”端子設為電動機運行、停止控制端,可由P0705參數設置。
2 、PLC 的I/O 分配
I0.0,電動機運行,對應電動機運行按鈕SB1;
I0.1,電動機停止,對應電動機停止按鈕SB2;
Q0.0,固定頻率設置,接MM440數字輸入端子“5”;
Q0.1,固定頻率設置,接MM440數字輸入端子“6”;
Q0.2,固定頻率設置,接MM440數字輸入端子“7”;
Q0.3,固定頻率設置,接MM440數字輸入端子“8”;
Q0.4,電動機運行/停止控制,接MM440數字輸入端子“16”

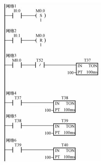
3.PLC 程序設計
PLC程序應包括以下控制:
(1)當按下正轉啟動按鈕SB1時,PLC的Q0.4應置位為ON,允許電動機運行。
(2)PLC輸出接口狀態、變頻器輸出頻率、電動機轉速變化
(3)當按下停止按鈕SB2時,PLC的Q0.4應復位為OFF,電動機停止運行。






4 、操作步驟
(1)連接電路圖,檢查接線正確后,接通PLC和變頻器電源。
(2)恢復變頻器工廠默認值,P0010設為30,P0970設為1。按下變頻器操作面板上的“P”鍵,變頻器開始復位到工廠默認值。
(3)電動機參數按如下所示設置,電動機參數設置完后,設
P0010為0,變頻器當前處于準備狀態,可正常運行。
P0003設為1,訪問級為標準級;
P0010設為1,快速調試;
P0100設為0,功率以kW表示,頻率為50Hz;
P0304設為230,電動機額定電壓;
P0305設為1,電動機額定電流;
P0307設為0.75,電動機額定功率;
P0310設為50,電動機額定頻率;
P0311設為1460,電動機額定轉速;
P3900設為1,結束快速調試,進入“運行準備就緒”。
(4)設置MM440的15段固定頻率控制參數,如下表所示。




返回頂部
刷新頁面
下到頁底