用NE555制作停電、來電報警電路,Power failure alarm
關鍵字:NE555,停電,來電,報警電路
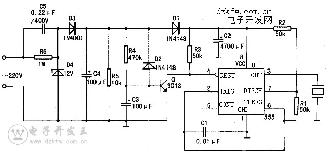
電路如圖所示:電路由電容C1(0.01 μ F)、C2(4700μ F)、C3和C4(100D F)、C5(0.22 μF/400V),電阻R1、R2及R3(50k)、R4(470k)、R5(10k)、R6(1M).二極管D1和D2(1N4148)、D3(1N4001)、D4(12V穩壓管),壓電蜂鳴器HTD,U(555)雙極型時基集成電路組成。
電路工作原理:U為555時基電路,它組成多諧振蕩器,用來產生報警信號。
來電時,220伏交流市電經C5降壓、D3整流、D4穩壓以及C4濾波后得到12V直流工作電壓。由于C3上的電壓不能突變,當開始來電時,三極管Q(9013)基極呈低電位,使Q處于截止狀態,其集電極為高電位,使U的復位端④腳也呈高電位,故由U(555)等組成的多諧振蕩器起振,壓電蜂鳴器HTD發出來電報警聲。隨著C3上的充電電壓逐漸升高,Q由截止變為導通,U(555)的④腳被Q拉為低電平,由U(555)等組成的多諧振蕩器停振,壓電蜂鳴器HTD停止報警。
當市電突然斷電時,C3經D2迅速放電,使Q截止。但由于C2的容量較大,U的④腳為高電平。C2的緩慢放電可保證由U等組成的振蕩器仍能工作一定的時間,壓電蜂鳴器HTD發出停電報警聲。當C2放電結束時,壓電蜂鳴器HTD的報警聲也隨之停止。


返回頂部
刷新頁面
下到頁底