改進電機星三角啟動方式,Motor starter
關鍵字:電機啟動電路圖
作者:張世明
電機星三角啟動方式是經典的方案,但在實際使用中,還存在接觸器損壞比較嚴重的問題。最嚴重時達到一個星期換一副觸頭!筆者所碰見的是一臺小軋機,其主電機37kw。采用星三角啟動方式。
在電機空載時,星型啟動。5秒后,切換到角型狀態運行。整個啟動過程中,電流表指針一下指到150A左右,又下降到80A,再回到120A,再逐漸下降到30A。在切換的過程中。星型接觸器的滅弧罩內可見弧光。
加上負載啟動。電流表指示到滿量程250A.
指針停了1秒鐘左右落到120A,又升到180A,再回落到50A。電機帶負載的工作電流正常時。
在40~60A間。負載比較重。這個啟動過程中。接觸器滅弧罩內可見強烈弧光,電機啟動過程中有“吼叫聲”。
由于條件限制,沒法換啟動方式,只能在此基礎上考慮,便把時間繼電器整定到3秒,再加上負載啟動。情況朝好的方向發展。電流波動到250A后,馬上就降落下來,逐漸回到正常值40A。繼續把時間縮短。效果不明顯。
這說明在重負載時,星型接法可能啟動力矩不夠。星型狀態時。功率和力矩是角型時的1/3,迫使電機出力而增大電流。星型接觸器啟動時間過長。反而不能降低啟動電流!因此。在重負載時。星三角啟動要適當縮短星型接觸器的合閘時間。才能達到降低啟動過程電流的作用。
在星型啟動過程中。隨著轉速的增加。電流由大變小,呈反時限特性。在切換的過程中,電機處于瞬間斷電(數十毫秒)。電機速度下滑,負載慣量越大速降越大,這時角型投入,電壓變到380V,V變大、電流也變大,而n變小、也使電流變大。兩者都是變大趨勢。使二次電流瞬時又上去了。然后再逐漸回到某一定值運行。
定性來看。電機斷電做慣性滑行的時間里。
落差不大。電流也不大。相反。其轉速降落值與額定轉速值之差,若小于額定轉速的1/3以下,轉速降落得太大,就相當于全壓啟動時的電流沖擊了。因此。大慣量的負載在斷電切換的過程中。容易造成轉速落差大而產生二次電流沖擊。
在經典電路中。時間繼電器動作。斷開星型接觸器,同時閉合角型接觸器。大慣量的負載使星型接觸器斷開時。產生較大的火花。如果火花熄滅時間過長。火花會作為電阻性負載(電焊機工作時,電焊火花就是一種電阻性負載)。被角型接觸器接入電源。從而增大了響聲。
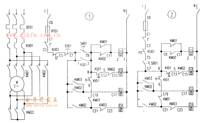
針對這個問題。作了局部改進。見圖l。切換時,讓星型接觸器和主接觸器同時斷開,把火花分散開來,確保火花能及時熄滅,減輕對星型接觸器的損害。主接觸器再次閉合后。角型接觸器才再閉合。錯開了斷開星型接觸器同時閉合角型接觸器的問題。傳遞延時時間約數毫秒,增加了前面所說的電機斷電時間。照理說會增加二次啟動電流。但在切換過程中。很不容易看出來。筆者數十年的使用效果很好。供大家參考使用。
按照這種思路。做過1250kw同步機組的啟動。原工廠中的高壓(6kV)同步電機采用直接啟動方式,即先異步直接啟動。再同步運轉。同步電機同軸拖動3臺直流發電機。啟動時“排山倒海”的氣勢。吼聲如雷,還時常跳閘。啟不動時。就先人工盤車,克服機械死點后,再啟動。參照星三角啟動斷電再全電壓的切換過程,把直流發電機改作直流電動機。先使同步機組緩慢轉動。升到一定轉速后。切斷直流電動機電源。同步機機組斷電做慣性滑行,這時,馬上再異步直接啟動。高壓電流和聲音都小多了,做到較平穩地啟動,最后加勵磁同步運行。
現在。用這種方式最大做到110kW風機的啟動。
在這種控制線路中。要注意時間繼電器在圖中的接法(帶圈的線號是時間繼電器的編號),不能搞錯。如果只有1組延時觸點的時間繼電器。則采用圖2的接法。
繼電器動作過程是:啟動時。按啟動按鈕SA01,或按鈕開關SB01。時間繼電器t01得電。
其瞬時觸點自保。星型接觸器KM03吸合,KM03的輔助常開觸點又使主接觸器KM01得電。電機星型運行。在星型接觸器KM03的線包前,串接了KM02的輔助常閉觸點,使星、角型接觸器互鎖。延時時間到后。延時閉點觸頭斷開,接觸器KM03斷電,緊接著主接觸器KM01也斷電。
另一支路,已經閉合的延時開點觸頭。等待接觸器KM01、KM03的這兩個輔助閉點重新閉合后。
又才使角型接觸器KM02得電,接著主接觸器KM01再次閉合,電機角型運行。角型接觸器KM02的線包前。串接了KM03的輔助閉點。兩者互鎖。由于啟動結束后關斷了時間繼電器。因而在接觸器KM02前面。加了一個輔助常開觸點。作為KM02的自保。


返回頂部
刷新頁面
下到頁底