關鍵字:NE555,對講機電路圖
簡易二線對講電路
圖1中MIC為駐極活筒,SP為120Ω耳機.二者即為普通電話手柄。普通駐極電容話筒的靜態電流一般在0.15mA~0.35mA之間.在10kΩ電阻上產生的壓降為1.5v~3.5V.所以9015發射極靜態電流為1.1mA~3.4mA,滿足三極管9015放大工作的需要。由與MIC相連的10kΩ電阻兩端的壓降做為偏壓,省掉了常規接法中的耦合電容及三極管偏壓電阻,電路得到了簡化。
話筒MIC的語音信號引起本端9015三極管的電流變化,在Ro(300Ω)電阻上產生電壓變化信號.一部分電壓變化信號進入另一端的三極管發射結進行放大,在耳機上產生聲音輸出。由于輸出功率不大,耳機與話筒之間有一定距離(對于一般的電話手柄,此距離大于12cm),傳向話筒的回饋很小,不會引起嘯叫,實際使用也無任何不適,所以不用消側音電路。本電路無振鈴,開關K閉合即可進行雙方通話,語音清晰,噪音非常小。電源電流為2.2mA~7mA.平均電流只有4.5mA,極為省電。電源電壓在4V~10V范圍內均可正常工作(電壓過高可能會燒掉MIC)。經實測,兩對講分機間的距離長達300m時仍可正常通話。如果再并聯一組分機電路.可實現三方通話。
作者:陳敬利
對講電話電路圖Interphone
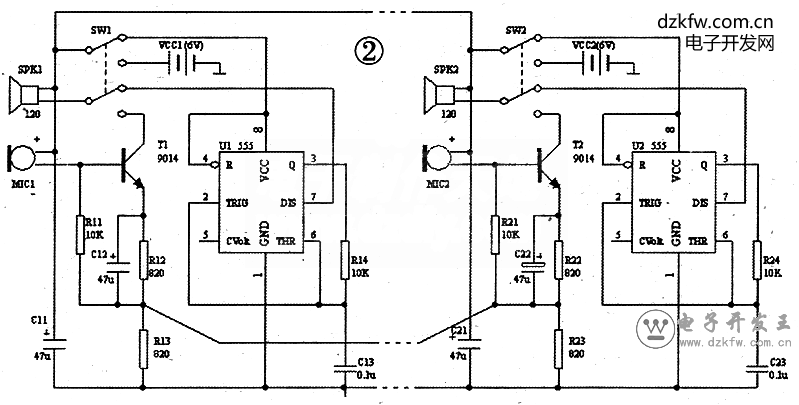
三線帶振鈴的對講電路
電路工作原理如下:
1.兩分機都掛機時.電源VCC處于斷開狀態,整個裝置不耗電。2.若左側分機摘機,插簧抬起.左側的電源通過導線向右側供電,右側的555振蕩電路工作,SPK2發出振鈴音,其頻率為1/(1.4×R24×C23)=1/(1.4×10kΩ×0.1u)=714Hz。同時,左側也能聽到較小的振鈴音。3.若右側也摘機.插簧抬起.兩側的555都斷開電源,兩側電源并聯向通話電路供電,形成與圖1相似的對講電路,可進行雙方通話。4若一側掛機,本側插簧壓下.本側555電路工作.耳機發出振鈴音。當另一側也掛機時.回到1狀態.工作過程結束。
本電路中的電容C11和C21為電源去耦電容,用于消除長線供電造成的耦合噪聲,保證振鈴和通話的穩定性。電源電壓VCC的范圍可寬達4.5V~10V。電壓越高則振鈴聲音越大。
本電路的振鈴聲由555振蕩電路產生.音調單一。若換為音樂IC,則鈴音更好。
作者:陳敬利
對講電話電路圖Interphone
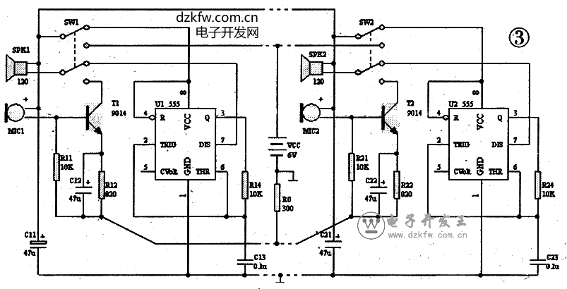
三、四線玩具電話電路
圖2所示的電路需要兩組電源,若改為四線.則可只用一組電源,R13、R23也可合并為一個電阻R0,如圖3所示。電池vcc和電阻R0可裝在一個小箱內.小箱上可設兩個RJ11四線插座,分別用長線連接兩個分機,即可構成玩具電話。用兒歌“打電話”音樂片代替555振蕩電路,可使振鈴音更具趣味性。 作者:陳敬利


返回頂部
刷新頁面
下到頁底